Надежные решения для стабильного будущего

Бак деаэратора атмосферного БДА в Узбекистане

Бак БДА – это бак атмосферного деаэратора, предназначенный для освобождения технической воды от растворенных в ней газов. Удаление газа из воды предотвращает образование воздушных пробок в системах отопления, препятствующих циркуляции теплоносителя.

Оновные типоразмеры баков БДА

Конструктивные особенности баков деаэраторных

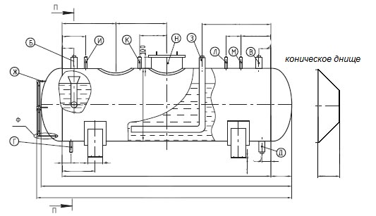
Деаэраторный бак БДА представляет из себя емкость горизонтального исполнения с внутренними устройствами. На корпусе располагаются патрубки подвода и отвода обрабатываемого вещества и патрубки для присоединения вспомогательного оборудования. Бак деаэраторный оборудован люк-лазом для осмотра и технического обслуживания внутренних устройств. Предусмотрено наличие штуцера для установки деаэрационной колонки КДА. Внутри бака БДА располагается устройство перелива, предотвращающее превышение максимального уровня воды. Возможно оснащение бака атмосферного деаэратора затопленным барботажным устройством, представляющим собой перфорированную трубу или трубу в трубе; а также антизавихрителем, установленным на трубопроводе отвода обработанной воды внутри бака.

Эскиз деаэраторного бака БДА

Чертеж бака для деаэратора БДА

Таблица характеристик и основных размеров БДА

Показатели БДА 0,75 БДА 1,2 БДА 2 БДА 4 БДА 8 БДА 10 БДА 15 БДА 25 БДА 50 БДА 75
Полезная вмести- мость, м3 0,75 1,2 2 4 8 10 15 25 50 75
Общая вмести- мость, м3 0,9 1,4 2,8 4,5 9,3 11,8 17,5 28,0 53,5 84,2
Давление рабочее МПа 0,12 0,12 0,12 0,12 0,12 0,12 0,12 0,12 0,12 0,12
Темпера- тура воды °С 104,25 104,25 104,25 104,25 104,25 104,25 104,25 104,25 104,25 104,25
Габаритные размеры
Диаметр мм 1 020 1 020 1 212 1 212 1 616 1 616 2 016 2 216 3 020 3 020
Длина мм 1 800 2 500 2 940 4 450 5 185 6 185 6 185 8 065 9 095 12 500
Масса кг 720 850 930 1 200 2 400 2 900 3 450 4 650 9 120 14 860
Присоединительные размеры
Подвод основ- ного пара мм 50 50 100 150 150 150 200 200 250 600
Отвод деаэри- рованной воды мм 25 25 80 100 100 100 150 200 250 250
Отво пара в гидро- затвор мм 65 65 80 80 80 100 150 200 250 300
Дренаж мм 25 25 50 50 50 50 50 50 80 80

Фото баков БДА нашего производства

Принцип работы деаэраторного бака

В первом отсеке бака происходит распыление обрабатываемой жидкости и ее нагрев до   температуры кипения, после чего вода переходит во второй отсек, где подвергается деаэрации паром. Третьей ступенью очистки может быть затопленное барботажное устройство (при его наличии). Газ, выделившийся в процессе деаэрации, отводится в вентиляционное отверстие, расположенное в верхней части корпуса.

Особенности производства и комплектации

Наше предприятие ООО «СтилсГрупп» в Узбекистане осуществляет производство деаэраторных баков БДА в двух конструктивных исполнениях: баки БДА с эллиптическими днищами и баки БДА с конусными днищами.

Бак атмосферного деаэратора БДА и  его внутренние устройства могут быть изготовлены из нержавеющей стали, углеродистой или легированной, в зависимости от технического задания.

Возможна комплектация деаэраторного бака БДА деаэраторной колонкой КДА, охладителем выпара атмосферного деаэратора ОВА, гидрозатвором и другим необходимым оборудованием.

Выпускаемые нами деаэраторные баки имеют все необходимые сертификаты, декларации и иные документы, найти их вы можете в соответствующем разделе нашего сайта.

Мы принимаем запросы на изготовление деаэраторных баков БДА самой сложной конфигурации, в том числе на нестандартные сосуды по вашим эскизам и чертежам.

Специалисты нашей лаборатории неразрушающего контроля занимаются диагностикой и испытаниями изготовленных нами баков. По окончании производства, баки атмосферных деаэраторов подвергаются гидравлическим испытаниям пробным давлением на нашем аттестованном гидростенде.

Чтобы приобрести деаэраторный бак в Узбекистане  отправьте заявку в отдел продаж нашей компании по электронной почте info@steels-group.uz

Чертежи баков БДА